产品中心
构筑纯净电网环境
YTG系列是集科华公司二十多年的研发经验,采用科华一脉相承的自主专利技术,为满足用户高需求而设计的新一代高可靠、高性能的正弦波在线式电源产品。具有功能全、体积小、效率高、操作简便等特点,尤其适用于恶劣的电网环境。
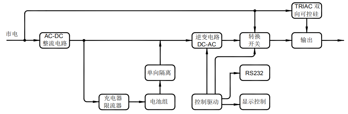
系统框图

主要特点
高性能设计:
●全数字控制,整机控制精度更高、实时性强,集成度高;
●先进的DSP+MCU控制,整机的智能化水平更高;
可靠性设计:
●具备输出隔离变压器,防止输出直流分量对负载的影响,降低输出零地电压,满足特殊行业对零地电压的要求,增强系统输出的抗冲击路能力;
●在线式双变换结构设计,保护设备可以安全工作;
●超强的电源输入适应性,电网适应能力强;
●宽输入电压输入频率范围,减小电池的放电机会,延长电池使用寿命;
●输入具有防雷浪涌设计,特殊条件下有效的保护设备;
人性化设计:
●中/英文LCD液晶显示,可实时显示UPS工作状态,参数信息等,方便用户对UPS的管理;
●通过液晶,可以灵活设置工作参数;
●实时电池剩余容量显示,便于观测电池工作状态;
●超强的网络监控功能,具备RS232/RS485输出接口,便于和电脑连接,实现对UPS的监控;
●远程SNMP监控管理功能;提供实时的UPS信息;
●具备直流启动功能,无市电情况下,UPS可正常开机启动;同时具备市电来电自启动,实现无人值守;
完善的保护功能:
●过载保护、过温保护、短路保护、输出过欠压保护,实时的保护功能,保证UPS的可靠性和负载设备不受损坏;
●电池过充保护、过放保护、接反保护等,保证电池不受损坏,延长电池使用寿命。

复制产品链接
长按图片保存/分享